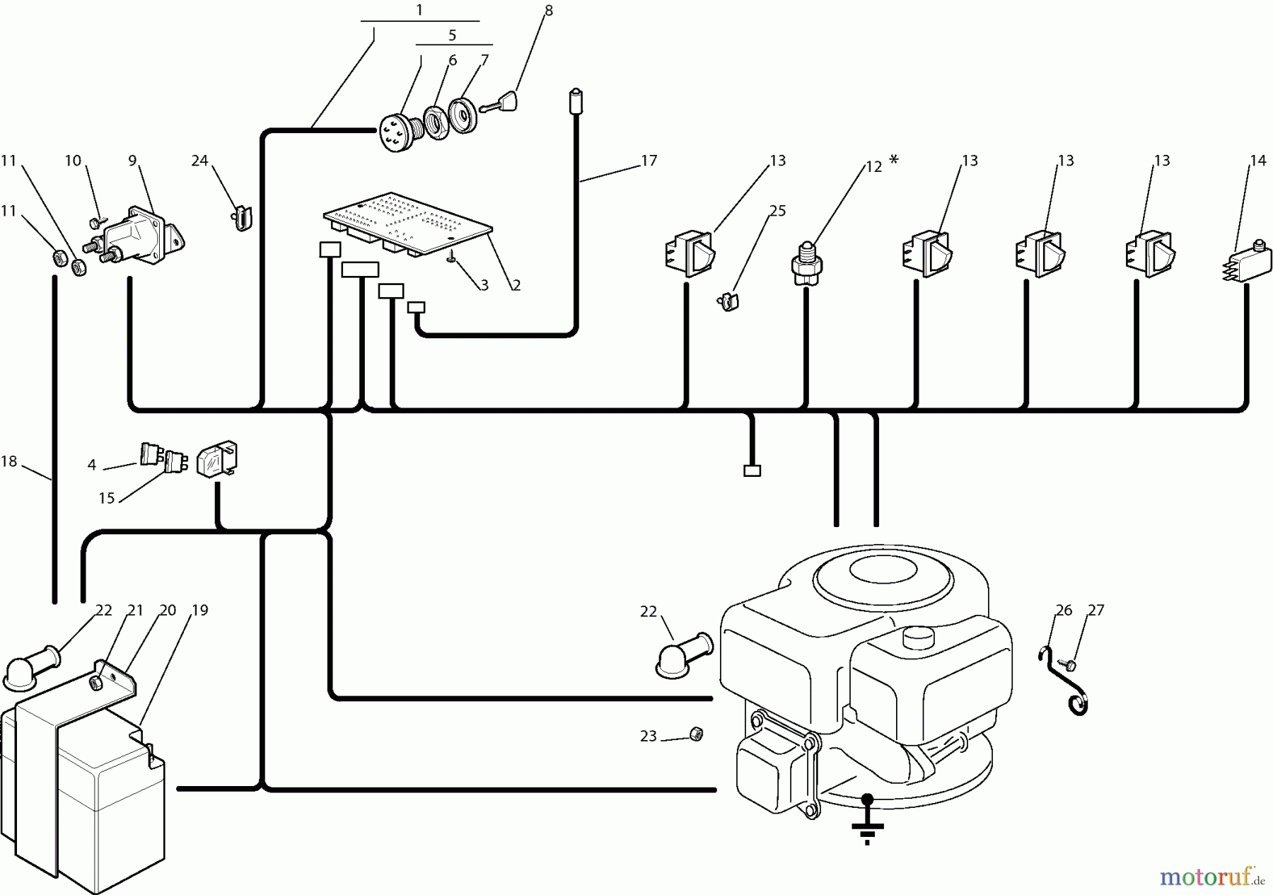
Dolmar RM7213H RM-72.13 H (2006) 11 ELEKTRISCHE TEILE Pièces détachées
11 ELEKTRISCHE TEILE RM-72.13 H (2006)

Vous trouverez ici le dessin de la pièce de rechange pour Dolmar Rasentraktoren RM7213H RM-72.13 H (2006) 11 ELEKTRISCHE TEILE. Sélectionnez la pièce de rechange requise dans la liste des pièces de rechange de votre appareil Dolmar Rasentraktoren RM7213H RM-72.13 H (2006) 11 ELEKTRISCHE TEILE et commandez simplement en ligne. De nombreuses pièces de rechange Dolmar nous gardons en permanence dans notre entrepôt pour vous.


Gestion de qualité
Aidez-nous à améliorer cette page. Informez-nous de toute erreur que vous trouverez.


