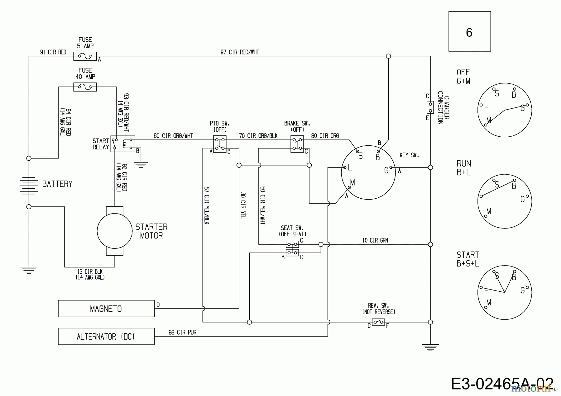
MTD Minirider 60 SDE 13A326JC600 (2014) Plan électrique Pièces détachées
Plan électrique 13A326JC600 (2014)

Vous trouverez ici le dessin de la pièce de rechange pour MTD Tracteurs de pelouse Minirider 60 SDE 13A326JC600 (2014) Plan électrique. Sélectionnez la pièce de rechange requise dans la liste des pièces de rechange de votre appareil MTD Tracteurs de pelouse Minirider 60 SDE 13A326JC600 (2014) Plan électrique et commandez simplement en ligne. De nombreuses pièces de rechange MTD nous gardons en permanence dans notre entrepôt pour vous.
| Pos. | Numéro d'article | Description | |
| 6 | 725-06044 | FAICSEAU ELECTRIQUE | |



